첨부파일
-
iti_bcu460_465_gb.pdf
(5.2M)
101회 다운로드
DATE : 2017-09-04 13:39:41
본문
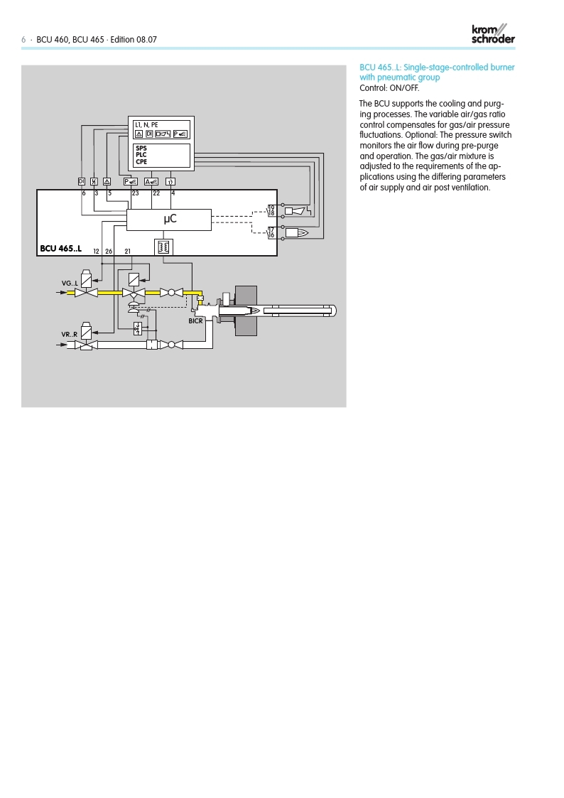
- BCU 460 / BCU 465
- Burner control units
- KROM SCHRODER








댓글목록
등록된 댓글이 없습니다.



